新闻动态

  • 工业监视器常见问题及维修方法

    工业监视器常见问题及维修方法

    2022-03-21 千亿体育在线注册,千亿体育(中国)

  • KS-BJ系列温度变送器校准办法

    KS-BJ系列温度变送器校准办法 本办法适用于本公司生产现场运行中、简单修理后的温度变送器的校准。

    2022-03-21 千亿体育在线注册,千亿体育(中国)

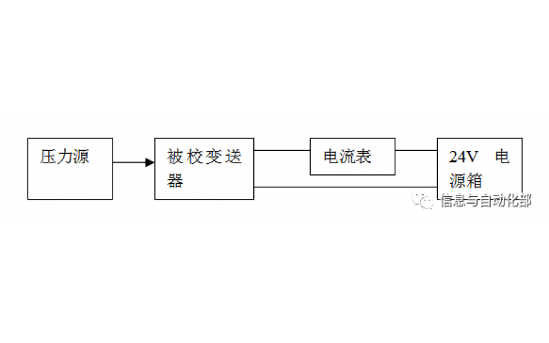
  • WAX-100系列压差变送器校准办法

    WAX-100系列压差变送器校准办法 本办法适用于本公司生产现场运行中、简单修理后及新购进的压差变送器的校准。

    2022-03-21 千亿体育在线注册,千亿体育(中国)

  • KW20系列电动球阀的安装注意事项

    1、由电动执行机构和球阀共同构成的电动球阀是工业自动化过程控制的一种管道压元件,通常用于管道介质的远程开、关(接通、切断介质)控制。

    2022-01-03 千亿体育在线注册,千亿体育(中国)

  • 红外测温仪到底是如何实现测温的?

    红外测温仪到底是如何实现测温的?

    2020-10-13 千亿体育在线注册,千亿体育(中国)

  • DSQN-16系列电磁流量计小知识

    DSQN-16电磁流量计是根据法拉第电磁感应定律测量管内导电介质体积流量的感应式仪表。电磁流量计的优点是压损极小,可测流量范围大。最大流量与最小流量的比值一般为20:1以上,适用的工业管径范围宽,最大可达3m,输出信号和被测流量成线性,精确度较高,可测量电导率≥5μs/cm的酸、碱、盐溶液、水、污水、腐蚀性液体以及泥浆、矿浆、纸浆等的流体流量。但它不能测量气体、蒸汽以及纯净水的流量。

    2020-01-15 千亿体育在线注册,千亿体育(中国)

  • 气体质量流量计的注意事项

    气体质量流量计的主要特点是不受温度与压力变动的影响,其显示读数直接指示气体的质量流量,其安装在管路中记录流过的气体量。

    2018-01-03 千亿体育在线注册,千亿体育(中国)

  • HYT-300系列热式气体质量流量计原理及优缺点

    HYT-300系列热式气体质量流量计,通过测量气体流经流量计内加热元件时的冷却效应来计量气体流量的。气体通过的测量段内有两个热阻元件,其中一个作为温度检测,另一个作为加热器。温度传感元件用于检测气体温度,加热器则通过改变电流来保持其温度与被测气体的温度之间有一个恒定的温度差。当气体流速增加,冷却效应越大,使须保持热电阻间恒温的电流也越大。此热传递正比于气体质量流量,即供给电流与气体质量流量有一对应的函数关系来反映气体的流量。

    2018-01-01 千亿体育在线注册,千亿体育(中国)

上一页1...85868788899091下一页 转至第
首页
产品
新闻
联系